來源:本站???作者:001 ???發布時間: 2023-11-10 09:47???瀏覽: 1922
電磁式繼電器的構造和工作機制詳解
電磁式繼電器一般由3個基本部分組成:檢測機構、中間機構和執行機構。
在低壓控制系統中,控制繼電器主要采用電磁式結構。

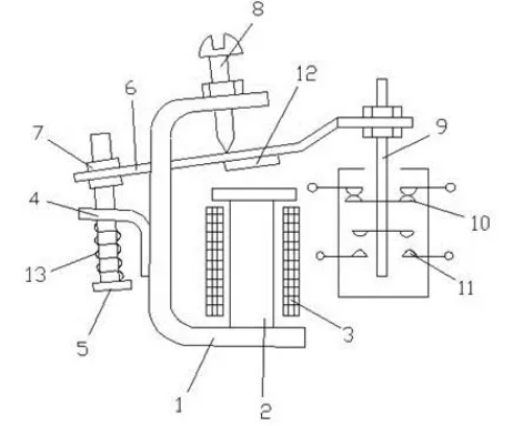
電磁式繼電器主要由電磁機構和觸頭系統兩個主要部分組成。
電磁機構主要包括線圈1、鐵心2和銜鐵7。觸頭系統中的觸點都接在控制電路中,電流小,因此不需要裝設滅弧裝置。
觸點一般為橋式觸點,有動合和動斷兩種形式。為了實現繼電器動作參數的改變,一般還具有改變彈簧松緊和改變銜鐵打開后氣隙大小的裝置,即反作用調節螺釘6。
當通過電流線圈1的電流超過某一定值時,電磁吸力大于反作用彈簧力,銜鐵7吸合并帶動絕緣支架動作,使動斷觸點9斷開,動合觸點10閉合。
通過調節螺釘6可以調節反作用力的大小,即調節繼電器的動作參數值。
電磁式繼電器的構造和工作機制詳解
繼電器的主要特性是輸入-輸出特性,也稱為繼電特性。
當繼電器輸入量X由零增至Xo以前,繼電器輸出量Y為零。
當輸入量X增加到Xo時,繼電器吸合,輸出量為Yl;如果X繼續增大,Y保持不變。
當X減小到Xr時,繼電器釋放,輸出量由Yl變為零;如果X繼續減小,Y值均為零。
通過繼電器資緣網的介紹,相信大家對繼電器有了更深入的了解。
繼電器作為電路中重要的控制元件,在電力、通信、工業控制等領域發揮著重要作用。
了解繼電器的結構和原理,掌握其應用方法和特性,有助于提高電路的設計水平和保障系統的穩定運行。
公司介紹:上海上繼科技有限公司是一家專業從事電力系統繼電保護及智能電網電力自動化產品的研發、設計、生產、銷售和服務為一體的高科技公司。擁有資深繼電保護專家團隊和國內領先的檢測儀器及校驗設備。同時還引用國內外先進技術,來進行技術創新。本公司的產品廣泛用于電力、工礦、鐵路、建筑等國家重大工程輸配變電系統上,產品遠銷東南亞及中東地區。產品通過國家繼電保護及自動化設備質量監督檢驗中心檢測,獲得ISO9001國際質量體系認證。“科技創新,誠信務實”是公司的經營理念,本公司以高超的技術支持和對用戶高度負責的售后服務贏得了輸配電成套企業的信賴,且樹立了良好的信譽。
公司主營:繼電器(時間繼電器,電壓繼電器,電流繼電器,中間繼電器,信號繼電器,閃光繼電器,沖擊繼電器,同步檢查繼電器,接地繼電器,差動繼電器,重合閘繼電器,絕緣監視繼電器,雙位置繼電器,模數化繼電器),微機保護裝置,電力儀表,智能操控裝置
上海上繼科技有限公司(專注電力保護繼電器生產廠家)銷售熱線:021-57233089 QQ:1932551438
{以上內容僅供參考,上海上繼科技有限公司有最終解釋權}
更多繼電器精彩文章——時間繼電器控制順序啟動順序停止電路

